Catfishearl
Seaman Apprentice
- Joined
- Apr 11, 2012
- Messages
- 33
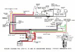
I bought this motor this morning and got it running fine. It's supposed to be an electric start but there is no key or kill switch. On the front of the motor at the bottom is a strange looking plug (male) is this where the starter switch is supposed to be? There is a starter motor under the clamshell. Any help such as pictures of what is missing and or where I could find it. Thanks