Does a Mercury model 200 (1978) 20hp have a kill circuit

spybot

Chief Petty Officer
Joined
Jul 4, 2016
Messages
504
Reason behind the question. I have the motor off the boat at present and would like to start it.
I know how to jump it but unsure if it has a kill circuit in the ignition system.
Is there any wire i have to disconnect or can i just start it ?
 

Texasmark

Supreme Mariner
Joined
Dec 20, 2005
Messages
14,946
Have the cowl off and access to the carb venturi with a rag....red shop rag should work fine.....or a small piece of wood, or the heel of your hand. Do what you want and if reducing the throttle to the lowest position doesn't stop it or you can't find a usually black kill wire that is grounded to the batt -, just cover the venturi of the carb till it quits....aka choke it to death.
 

spybot

Chief Petty Officer
Joined
Jul 4, 2016
Messages
504
Have the cowl off and access to the carb venturi with a rag....red shop rag should work fine.....or a small piece of wood, or the heel of your hand. Do what you want and if reducing the throttle to the lowest position doesn't stop it or you can't find a usually black kill wire that is grounded to the batt -, just cover the venturi of the carb till it quits....aka choke it to death.
So its OK to start ? Nothing going to stop me from starting it by jumping the starter ??
Unsure of mercs just checking if there was a wire ( black and yellow kill like on the OMCs) that would stop me from being able to start it.
 

racerone

Supreme Mariner
Joined
Dec 28, 2013
Messages
39,460
There will be a stop circuit.-----You have to be careful just starting a motor because you want to hear it bark and roar.----If there is no battery properly wired in then damage to the charging system may be the outcome.
 

dwco5051

Commander
Joined
Sep 14, 2008
Messages
2,545
Unsure of mercs just checking if there was a wire ( black and yellow kill like on the OMCs) that would stop me from being able to start it.
Like was said you risk damage to the rectifier or charging circuit is it is run without a battery in the system. I think the wire to ground out the ignition in those older Mercurys was orange. I know it was in my 1976.
 

spybot

Chief Petty Officer
Joined
Jul 4, 2016
Messages
504
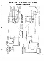
Thanks dwco5051 the schematic is great.
Thanks Mark and Racer
I will take the wiring out of the boat. The reason for the running out of the boat, to show prospective buyers how it runs. Not able to show on the boat that's in lock down 75 miles away but can get access to remove the loom.
 

Texasmark

Supreme Mariner
Joined
Dec 20, 2005
Messages
14,946
The comments about not running without a battery hooked up to the alternator is that the alternator "could" over voltage and damage a voltage sensitive component internally. Easy solution to that problem is just disconnect the rect-regul. module from the Stator.....2 yellow wires on my current 2000+ year model 3 and 4 cyl engines.
 

spybot

Chief Petty Officer
Joined
Jul 4, 2016
Messages
504
I have managed to get an old set of wiring. The key switch has been cut off but going by the schematics the battery just conection is just per the wiring loom and not direct to the starter ??
Then i can just touch the wire as per the key would do on the ignition. Is the start in gear normally open or normally closed ???
 

dwco5051

Commander
Joined
Sep 14, 2008
Messages
2,545
I have managed to get an old set of wiring. The key switch has been cut off but going by the schematics the battery just conection is just per the wiring loom and not direct to the starter ??
Then i can just touch the wire as per the key would do on the ignition. Is the start in gear normally open or normally closed ???
The diagram shows closed. The yellow wire when powered activates the starter solenoid.
 

spybot

Chief Petty Officer
Joined
Jul 4, 2016
Messages
504
So if i get this right
Start = Red White & Yellow.
Run = Red & White
Stop= Black & Orange
The choke i can manually do. I will have to wait on a gasket set to arrive before i can check it. Typical getting ready to sell the motor and things start to go wrong. Noticed fuel under the carb so took the carb off. checked the bowl thought that was leaking so took the bowl off. The gasket fell to bits half on the carb half on the bowl. So made up a rubber gasket put that on now the fuel pump is leaking. it may have been that to start with i never really thought to look there first. So a complete rebuild kit ordered. Wish i stayed in the US. Gasket set for the carb was £38 gbp. Nearly $53 usd but to buy in the US $13
Not the cheapest gasket set i have ever bought !!!
 

dwco5051

Commander
Joined
Sep 14, 2008
Messages
2,545
So if i get this right
Start = Red White & Yellow.
Run = Red & White
Stop= Black & Orange
The choke i can manually do. I will have to wait on a gasket set to arrive before i can check it. Typical getting ready to sell the motor and things start to go wrong. Noticed fuel under the carb so took the carb off. checked the bowl thought that was leaking so took the bowl off. The gasket fell to bits half on the carb half on the bowl. So made up a rubber gasket put that on now the fuel pump is leaking. it may have been that to start with i never really thought to look there first. So a complete rebuild kit ordered. Wish i stayed in the US. Gasket set for the carb was £38 gbp. Nearly $53 usd but to buy in the US $13
Not the cheapest gasket set i have ever bought !!!
The colors look right. Can not believe the cost on your side of the pond. I am glad my 9th great-grandfather left Thorpe Morieux, Suffolk in 1634 because the only boating I could afford would be with oars.
 
Top