Help starting a 1959 35 hp bigtwin

nashwinter123

Petty Officer 3rd Class
Joined
Apr 5, 2009
Messages
82
Hi. Got a beatiful bigtwin the other day (beautiful to me atleast). Shes beat up and missing some thing I think. It's electric start but theres no key holes. I have the controls to the motor but didn't grab the key starting stuff. Any idea where i can get on for either inserting on the motor or to attach to a dash? Thank you
 

lindy46

Captain
Joined
Nov 27, 2008
Messages
3,886
Re: Help starting a 1959 35 hp bigtwin

Check Ebay or go to AOMCI.org and place a want-ad on their Webvertize.
 

nashwinter123

Petty Officer 3rd Class
Joined
Apr 5, 2009
Messages
82
Re: Help starting a 1959 35 hp bigtwin

Do you need the key to start it? It has a pull cowrd.
 

bktheking

Vice Admiral
Joined
Jul 29, 2008
Messages
5,057
Re: Help starting a 1959 35 hp bigtwin

No just pull it over , it will start without a battery. The easiest thing to do it to get yourself a marine solenoid and wire it up to a key switch.
 

nashwinter123

Petty Officer 3rd Class
Joined
Apr 5, 2009
Messages
82
Re: Help starting a 1959 35 hp bigtwin

Can you tell me how to do that? Only being 16 and have been only working on outboards for three years comes with some disadvatages...... I thought there already was a selionod in there.....
 

bktheking

Vice Admiral
Joined
Jul 29, 2008
Messages
5,057
Re: Help starting a 1959 35 hp bigtwin

I don't know what's on your motor, why don't you post some pics?
 

nashwinter123

Petty Officer 3rd Class
Joined
Apr 5, 2009
Messages
82
Re: Help starting a 1959 35 hp bigtwin

Ok well i got it started.... amazing can't believe it...... atleast 20 plus years and all it tuke was some new spark plugs.... I started it very improperlly the first time (got a battery hooked jumpers to it... put the neg on the block and held the pos on the starter).... Pull start works great now. Have a video of it but Ill throw some pictures of the part on here. Give me a few seconds.
 

nashwinter123

Petty Officer 3rd Class
Joined
Apr 5, 2009
Messages
82
Re: Help starting a 1959 35 hp bigtwin

The thing!
0313002252.jpg
 

bktheking

Vice Admiral
Joined
Jul 29, 2008
Messages
5,057
Re: Help starting a 1959 35 hp bigtwin

So it has a solenoid albeit looks original. Use it or change it , that's if it even works. You will need to wire it up, do you need info how?
 

1946Zephyr

Vice Admiral
Joined
Oct 21, 2008
Messages
5,556
Re: Help starting a 1959 35 hp bigtwin

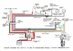
Here is a good wiring diagram to work with that motor.:cool:
 

Attachments

  • Wiring1958_6135_40hpwithoutgenerato.jpg
    Wiring1958_6135_40hpwithoutgenerato.jpg
    98.6 KB · Views: 0

nashwinter123

Petty Officer 3rd Class
Joined
Apr 5, 2009
Messages
82
Re: Help starting a 1959 35 hp bigtwin

Thank you very much. I've been looking for that picture. Can I just make that? Or more helpfully could I just buy a wiring kit and where. And i think the solenoid is dead.
Thank you
 

bktheking

Vice Admiral
Joined
Jul 29, 2008
Messages
5,057
Re: Help starting a 1959 35 hp bigtwin

Make it and keep it simple, I built a box for my neighbours 40 using a utility electrical box (plastic) , marine solenoid, cables and wiring from an auto store, inline fuse and a 6 pole marine keyswitch.
 

nashwinter123

Petty Officer 3rd Class
Joined
Apr 5, 2009
Messages
82
Re: Help starting a 1959 35 hp bigtwin

So it doesn't need to be the exact ignition switch or solenoid?
 

tootallofwa

Petty Officer 2nd Class
Joined
Feb 20, 2010
Messages
178
Re: Help starting a 1959 35 hp bigtwin

So it doesn't need to be the exact ignition switch or solenoid?

It has to be a "Marine" switch and solenoid. They work different than their automotive counterparts. (pun works well here).

Terminals on ignition switch connect the 2 black ignition wires together internally in the "off" position to kill the motor and connect the white starter solenoid wire to the green battery wire, in "start" position to crank it.

DO NOT CONNECT THE BATTERY TO ANYTHING ON THE MOTOR,
Only to the solenoid. The solenoid then connects to the starter.
 
Top