wiring 1955 rd17c

mrcurtwkids

Recruit
Joined
Apr 29, 2009
Messages
2
Someone gave me a Johnson RD17c and I am trying to find out how to wire the electric start. It is a 6volt system. It has 4 wires coming from the engine. A large red, a large black, and 2 small wires. Also If someone knows how to adjust the high and low speed (lean and rich) adjustments. that would be appriciated.
 

R.Johnson

Rear Admiral
Joined
Sep 24, 2003
Messages
4,446
Re: wiring 1955 rd17c

Back then, there were 2 push buttons on the dash, Start,heavy wires, choke, light wires. Large knob fast, turn clock wise until engine just starts to slow down, then counter-clockwise until engine runs smoothest, and fastest. Small slow knob, turn clockwise until engine starts to cough, or spit back, Turn counter-clockwise until engine runs smoothest, and fastest. How long has it been since theis engine has been run?
 

F_R

Supreme Mariner
Joined
Jul 7, 2006
Messages
28,226
Re: wiring 1955 rd17c

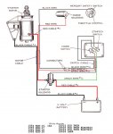
Let's see if this is too big to post..
 

Attachments

  • temp Wiring 25 30hp fr.jpg
    temp Wiring 25 30hp fr.jpg
    66.4 KB · Views: 1
Top