I picked up a 1976 Starcraft Super Sport 22 with a Mercury 1150 outboard and have been working on getting it ready for spring. I've had a boat before but I'm new to working on my own boat and a 1976 presents opportunity for practice! Anyhow I need help.
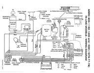
I can't find this in the official manual. Without power to the ignition, I tried to turn the steering wheel (and move the outboard) to the side but the wheel/motor didn't budge. You should know that I know nothing about boat steering systems. Anyway, I put a little pressure on the steering wheel (like half what I would call "hard") and gave up.
The next morning I saw yellow fluid pouring down the lower unit from above. I will check inside the cowl next to see if I can pinpoint the source but I'm hoping to learn about the issue and be better informed beyond just trying to deal with it.
The fluid is yellow and doesn't have a strong scent. It's unfamiliar to me but I figure it's gotta be steering and/or trim? Also I'm assuming I messed it up. Fluid might be coming out of a bolt between the motor and trim/steering. But I don't know.
Thanks in advance.
Bonus if you can give me advice for cleaning the crud off the trim and adjacent area. Seems a lot of hydraulic-type fluid is making a gunky mess.
I can't find this in the official manual. Without power to the ignition, I tried to turn the steering wheel (and move the outboard) to the side but the wheel/motor didn't budge. You should know that I know nothing about boat steering systems. Anyway, I put a little pressure on the steering wheel (like half what I would call "hard") and gave up.
The next morning I saw yellow fluid pouring down the lower unit from above. I will check inside the cowl next to see if I can pinpoint the source but I'm hoping to learn about the issue and be better informed beyond just trying to deal with it.
The fluid is yellow and doesn't have a strong scent. It's unfamiliar to me but I figure it's gotta be steering and/or trim? Also I'm assuming I messed it up. Fluid might be coming out of a bolt between the motor and trim/steering. But I don't know.
Thanks in advance.
Bonus if you can give me advice for cleaning the crud off the trim and adjacent area. Seems a lot of hydraulic-type fluid is making a gunky mess.
Attachments
Last edited:





