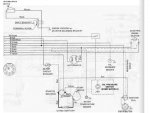
I have a mercuriser 888 1976, can anyone please tell me why my starter keeps going out. I have put two new starters in, and the gear on the end will not go back in. Does it need to have a ground wire on the starter, I was told that you don't ground the starter with a wire, would this be true or not.
Thank you for your help.
Thank you for your help.

