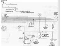
So the issue happened all of a sudden. I changed points and condenser and then it would not start. I checked coil and it was dead so I replaced it. Still no spark. I also had alternator rebuilt and I found that I hooked the exciter wire to the neg on coil. That's a my bad. Turning engine over for about 20 seconds or so I smelt burnt electrical. Found my starter solenoid was super hot. Changed it and put exciter wire on positive. Still no spark. Help
